当前位置:网站首页 > 技术博客 > 正文

指针用法c语言

数据在内存中的地址也称为指针,如果一个变量存储了一份数据的指针,我们就称它为

指针变量



在C语言中,允许用一个变量来存放指针,这种变量称为指针变量。指针变量的值就是某份数据的地址,这样的一份数据可以是数组、字符串、函数,也可以是另外的一个普通变量或指针变量。



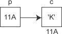
现在假设有一个 char 类型的变量 c,它存储了字符 'K'(ASCII码为十进制数 75),并占用了地址为 0X11A 的内存(地址通常用十六进制表示)。另外有一个指针变量 p,它的值为 0X11A,正好等于变量 c 的地址,这种情况我们就称 p 指向了 c,或者说 p 是指向变量 c 的指针。

定义指针变量与定义普通变量非常类似,不过要在变量名前面加星号,格式为:

或者

表示这是一个指针变量,表示该指针变量所指向的数据的类型 。例如:

p1 是一个指向 int 类型数据的指针变量,至于 p1 究竟指向哪一份数据,应该由赋予它的值决定。再如:

在定义指针变量 p_a 的同时对它进行初始化,并将变量 a 的地址赋予它,此时 p_a 就指向了 a。值得注意的是,p_a 需要的一个地址,a 前面必须要加取地址符,否则是不对的。



和普通变量一样,指针变量也可以被多次写入,只要你想,随时都能够改变指针变量的值,请看下面的代码:

是一个特殊符号,表明一个变量是指针变量,定义 p1、p2 时必须带。而给 p1、p2 赋值时,因为已经知道了它是一个指针变量,就没必要多此一举再带上,后边可以像使用普通变量一样来使用指针变量。

也就是说,定义指针变量时必须带,给指针变量赋值时不能带。


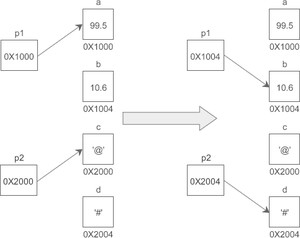
假设变量 a、b、c、d 的地址分别为 0X1000、0X1004、0X2000、0X2004,下面的示意图很好地反映了 p1、p2 指向的变化:

需要强调的是,p1、p2 的类型分别是和,而不是和,它们是完全不同的数据类型,读者要引起注意。



指针变量也可以连续定义,例如:

注意每个变量前面都要带。如果写成下面的形式,那么只有 a 是指针变量,b、c 都是类型为 int 的普通变量:

指针变量存储了数据的地址,通过指针变量能够获得该地址上的数据,格式为:

这里的称为

指针运算符

,用来取得某个地址上的数据,请看下面的例子:

运行结果:


15, 15



假设 a 的地址是 0X1000,p 指向 a 后,p 本身的值也会变为 0X1000,*p 表示获取地址 0X1000 上的数据,也即变量 a 的值。从运行结果看,*p 和 a 是等价的。



上节我们说过,CPU 读写数据必须要知道数据在内存中的地址,普通变量和指针变量都是地址的助记符,虽然通过 *p 和 a 获取到的数据一样,但它们的运行过程稍有不同:a 只需要一次运算就能够取得数据,而 *p 要经过两次运算,多了一层“间接”。



假设变量 a、p 的地址分别为 0X1000、0XF0A0,它们的指向关系如下图所示:

程序被编译和链接后,a、p 被替换成相应的地址。使用 *p 的话,要先通过地址 0XF0A0 取得变量 p 本身的值,这个值是变量 a 的地址,然后再通过这个值取得变量 a 的数据,前后共有两次运算;而使用 a 的话,可以通过地址 0X1000 直接取得它的数据,只需要一步运算。



也就是说,使用指针是间接获取数据,使用变量名是直接获取数据,前者比后者的代价要高。


指针除了可以获取内存上的数据,也可以修改内存上的数据,例如:

运行结果:


99, 99, 99, 99



*p 代表的是 a 中的数据,它等价于 a,可以将另外的一份数据赋值给它,也可以将它赋值给另外的一个变量。



在不同的场景下有不同的作用:可以用在指针变量的定义中,表明这是一个指针变量,以和普通变量区分开;使用指针变量时在前面加表示获取指针指向的数据,或者说表示的是指针指向的数据本身。



也就是说,定义指针变量时的和使用指针变量时的意义完全不同。以下面的语句为例:

第1行代码中用来指明 p 是一个指针变量,第2行代码中用来获取指针指向的数据。



需要注意的是,给指针变量本身赋值时不能加。修改上面的语句:

第2行代码中的 p 前面就不能加。



指针变量也可以出现在普通变量能出现的任何表达式中,例如:


【示例】通过指针交换两个变量的值。

运行结果:


a=100, b=999


a=999, b=100



从运行结果可以看出,a、b 的值已经发生了交换。需要注意的是临时变量 temp,它的作用特别重要,因为执行语句后 a 的值会被 b 的值覆盖,如果不先将 a 的值保存起来以后就找不到了。


假设有一个 int 类型的变量 a,pa 是指向它的指针,那么和分别是什么意思呢?



可以理解为,表示取变量 a 的地址(等价于 pa),表示取这个地址上的数据(等价于 *pa),绕来绕去,又回到了原点,仍然等价于 a。



可以理解为,表示取得 pa 指向的数据(等价于 a),表示数据的地址(等价于 &a),所以等价于 pa。

在我们目前所学到的语法中,星号主要有三种用途:

  • 表示乘法,例如,这是最容易理解的。
  • 表示定义一个指针变量,以和普通变量区分开,例如。
  • 表示获取指针指向的数据,是一种间接操作,例如。










































版权声明


相关文章:

  • ce的检测认证2025-06-17 15:29:59
  • 火车头采集器是干嘛的2025-06-17 15:29:59
  • 适配器模式的作用2025-06-17 15:29:59
  • sql必知必会2025-06-17 15:29:59
  • 程序员接私活收费标准2025-06-17 15:29:59
  • 游戏测试面试题大全2025-06-17 15:29:59
  • chmod给目录下所有文件授权2025-06-17 15:29:59
  • css3新增了哪些选择器2025-06-17 15:29:59
  • c++中ifstream的用法2025-06-17 15:29:59
  • 运算符=重载2025-06-17 15:29:59