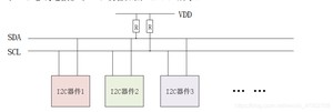
I2C 是很常见的一种总线协议, I2C 是 NXP 公司设计的, I2C 使用两条线在主控制器和从机之间进行数据通信。一条是 SCL(串行时钟线),另外一条是 SDA(串行数据线),这两条数据线需要接上拉电阻,总线空闲的时候 SCL 和 SDA 处于高电平。 I2C 总线标准模式下速度可以达到 100Kb/S,快速模式下可以达到 400Kb/S。 I2C 总线工作是按照一定的协议来运行的,接下来就看一下 I2C 协议。I2C 是支持多从机的,也就是一个 I2C 控制器下可以挂多个 I2C 从设备,这些不同的 I2C从设备有不同的器件地址,这样 I2C 主控制器就可以通过 I2C 设备的器件地址访问指定的 I2C设备了,一个 I2C 总线连接多个 I2C 设备如图所示:

SDA 和 SCL 这两根线必须要接一个上拉电阻,一般是 4.7K。其余的 I2C 从器件都挂接到 SDA 和 SCL 这两根线上,这样就可以通过 SDA 和 SCL 这两根线来访问多个 I2C设备。
2.1 起始位
顾名思义,也就是 I2C 通信起始标志,通过这个起始位就可以告诉 I2C 从机,“我”要开始进行 I2C 通信了。在 SCL 为高电平的时候, SDA 出现下降沿就表示为起始位,如图所示:

2.2 停止位
停止位就是停止 I2C 通信的标志位,和起始位的功能相反。在 SCL 位高电平的时候, SDA出现上升沿就表示为停止位,如图所示:

2.3 数据传输
I2C 总线在数据传输的时候要保证在 SCL 高电平期间, SDA 上的数据稳定,因此 SDA 上的数据变化只能在 SCL 低电平期间发生,如图所示:

2.4 应答信号
当 I2C 主机发送完 8 位数据以后会将 SDA 设置为输入状态,等待 I2C 从机应答,也就是等到 I2C 从机告诉主机它接收到数据了。应答信号是由从机发出的,主机需要提供应答信号所需的时钟,主机发送完 8 位数据以后紧跟着的一个时钟信号就是给应答信号使用的。从机通过将 SDA 拉低来表示发出应答信号,表示通信成功,否则表示通信失败。
IC2时序有写时序、读时序和多字节读写时序。
3.1 IC2写时序
主机通过 I2C 总线与从机之间进行通信不外乎两个操作:写和读, I2C 总线单字节写时序如图:

图中就是 I2C 写时序,我们来看一下写时序的具体步骤:
1)、开始信号
2)、发送 I2C 设备地址,每个 I2C 器件都有一个设备地址,通过发送具体的设备地址来决定访问哪个 I2C 器件。这是一个 8 位的数据,其中高 7 位是设备地址,最后 1 位是读写位,为1 的话表示这是一个读操作,为 0 的话表示这是一个写操作。
3)、 I2C 器件地址后面跟着一个读写位,为 0 表示写操作,为 1 表示读操作。
4)、从机发送的 ACK 应答信号。
5)、重新发送开始信号。
6)、发送要写写入数据的寄存器地址。
7)、从机发送的 ACK 应答信号。
8)、发送要写入寄存器的数据。
9)、从机发送的 ACK 应答信号。
10)、停止信号。
3.2 IC2读时序
I2C 总线单字节读时序如图所示:

I2C 单字节读时序比写时序要复杂一点,读时序分为 4 大步,第一步是发送设备地址,第二步是发送要读取的寄存器地址,第三步重新发送设备地址,最后一步就是 I2C 从器件输出要读取的寄存器值,步骤如下:
1)、主机发送起始信号。
2)、主机发送要读取的 I2C 从设备地址。
3)、读写控制位,因为是向 I2C 从设备发送数据,因此是写信号。
4)、从机发送的 ACK 应答信号。
5)、重新发送 START 信号。
6)、主机发送要读取的寄存器地址。
7)、从机发送的 ACK 应答信号。
8)、重新发送 START 信号。
9)、重新发送要读取的 I2C 从设备地址。
10)、读写控制位,这里是读信号,表示接下来是从 I2C 从设备里面读取数据。
11)、从机发送的 ACK 应答信号。
12)、从 I2C 器件里面读取到的数据。
13)、主机发出 NO ACK 信号,表示读取完成,不需要从机再发送 ACK 信号了。
14)、主机发出 STOP 信号,停止 I2C 通信。
3.3 I2C多字节读写时序
有时候我们需要读写多个字节,多字节读写时序和单字节的基本一致,只是在读写数据的时候可以连续发送多个自己的数据,其他的控制时序都是和单字节一样的。
版权声明:
本文来源网络,所有图片文章版权属于原作者,如有侵权,联系删除。
本文网址:https://www.mushiming.com/mjsbk/1655.html